安徽/合肥-2026-04-15 00:00:00
南校区土木楼改扩建项目*配电房高低压配电柜设备采购及安装工程招标文件补疑*(项目编号:**************)
**********
南校区土木楼改扩建项目*配电房高低压配电柜设备采购及安装工程招标文件补疑*(项目编号:**************)
**********
南校区土木楼改扩建项目*配电房高低压配电柜设备采购及安装工程招标文件补疑*(项目编号:**************)
**********
南校区土木楼改扩建项目*配电房高低压配电柜设备采购及安装工程
招标文件补疑*(项目编号:**************)
各潜在投标人:
经研究,现对南校区土木楼改扩建项目*配电房高低压配电柜设备采购及安装工程(项目编号:**************)作如下澄清答疑:
一、招标文件澄清:
*、原招标公告中开标时间暨投标文件递交截止时间:****年*月**日**时**分,现延期至:****年*月**日**时**分。
*、原招标公告中开标地点:合肥市滨湖新区南京路****号要素交易市场*区(徽州大道与南京路交口)*楼*号开标室,现修改为:合肥市滨湖新区南京路****号要素交易市场*区(徽州大道与南京路交口)*楼*号开标室。
*、原招标文件中最高投标限价:*******.**元,现修改为:*******.**元。
*、本项目发布最新图纸、清单、控制价,详见附件,请各投标人及时下载,以本次发布的图纸、清单、控制价为准。
*、原招标文件***页本项目免缴投标保证金,适用免缴投标保证金的情形为:投标人提供免缴投标保证金承诺函即可。
二、疑问回复
*、招标文件***页如下图有可调整价差人工和主要材料一览表,发布的工程量清单文件无可调整价差人工和主要材料一览表。请问本项目是否有可调整价差人工和主要材料一览表?若有,是否按招标文件可调整价差人工和主要材料一览表?

答复:是,详见上附表
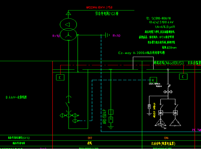
*、工程量清单序号**有台***联络柜,图纸中未见此柜,请问是否有这台低压柜,若有,请提供系统图?
答复:取消***联络柜。
*、图纸中有台空柜与**柜,工程量清单未见这两台柜子,请问是否不在招标范围内?

答复:不在本次招标范围内,空柜为预留位置,并网柜在光伏施工范围内。
*、清单中未见配电房后台监控、储能柜配电柜、电缆沟、设备基础、空调、除湿机、轴流风机、照明、插座、灯具,套管是否不在本次招标范围内?
答复:在本次招标范围内。
*、图纸中变压器与低压进线柜连接用*****的低压封闭母线槽,清单未见此工程量,请问是否漏项?

答复:此项利用成品柜内铜牌连接。
*、图纸中*****的低压母线槽是指变压器与低压进线柜的连接还是指***与***柜的连接?

答复:是变压器和***柜连接
*、校园第一开闭所的位置在下图的位置吗?

答复:详见修改图

*、工程量清单室外排管路径有***多米,确只有*座工井(清单序号**),请问工井数量是否不够?
答复:现清单暂定工井数量为**座,详见调整后清单控制价,工井位置的设置待施工时根据现场实际情况按照相关规范设置。
*、本项目哪些低压出线电缆在本次招标范围内?清单中未见低压出线电缆穿的管道或桥架,是否不在招标范围内?能否提供低压电缆路径图?
答复:所有从配电房至配电井中低压电缆均在此次招标范围,管道或桥架不在本次招标范围内,路径详见补图。
**、工程量清单序号**母线槽是指哪里的连接?
答复:***变压器连接。
**、招标工程量清单中,***** 封闭母线工程量为 **.***,且根据始端箱数量应为两根母线。图纸中仅一处,且工程量不符。请复核该母线工程量。



答复:已复核,详见调整后清单控制价
**、招标工程量清单中,备品备件中包含空调及除湿机,请明确空调及除湿机功率及数量。
答复:详见下图表

**、为提高施组编制的针对性,减少国家及地方现有法律法规的重复引用,合肥市及相关地区均对施工组织设计做了**页的篇幅要求。请问本项目是否要求施工组织设计编制的篇幅不超过**页?
答复:无页数限制,为减轻投标人负担,提高评标效率,投标结合工程实际特点及需要,国家及地方现有工法规范已有的内容无需重复编制,建议最多不超过**页。
**、本项目招标文件下载有两个招标文件投标工具版,请问以哪个为准制作投标文件?

答复:这两处版本是一致的。
**、投标人须知前附表**.** 投标文件编制要求:“发布的工程量清单为****** 格式,投标人应及时升级造价软件,生成的已标价工程量清单文件后缀名须为******。”通过查看投标文件制作软件中操作手册说明,若需上传 ******格式工程量清单可在上传投标文件相应位置上传,但招标发布的招标文件软件版导入后没有上传 ******格式工程量清单的地方,且也只能点击一次,无法同步上传压缩包,请问******格式工程量清单如何上传?
答复:无须上传******格式清单文件,工程量清单报价书制作在报价文件内随投标文件上传即可。
**、清单****的变压器连接电缆是*****的图纸中是*****,请问以何为准。
答复:以图纸为准。
**、***变压器连接排是*****的清单数量**.**米图纸中数量经测量约为*米。清单是中数量是否有误。
答复:已调整,详见调整后清单控制价
**、图纸中****变压器显示是*****低压母线槽,清单中没有,是否漏项?
答复:此项利用成品柜内铜牌连接。
**、低压配电柜清单中的***柜为联络柜,但系统图中无***柜号,且无联络柜,却有一台空柜,请问如何确定?
答复:取消***联络柜。
**、系统图下方说明为“*.**********配电柜内带"*"的三个***表示电气加机械连锁设计;”,但系统图并无***与***柜,如何确定?

答复:取消机械连锁。
**、低压系统图说明中要求断路器采用插拔式开关,带延伸手柄,但此低压柜柜体为***抽屉式,请问塑壳断路器是否为固定式,放抽屉内,抽屉柜门外带延伸手柄?

答复:塑壳断路器为固定式,放抽屉内,抽屉柜门外带延伸手柄。
**、低压系统图中有一台光伏并网柜**(由设备厂家配套),清单中无此台柜子,请问此并网柜是否需要报价?如需报价请提供并网柜系统图。
答复:不需要报价,并网柜在光伏施工范围内。
**、除招标文件给出的元器件品牌外,其他元器件图纸有型号的是按图报价还是可自行选择?
答复:图纸型号仅供参考。非推荐品牌的元器件,满足国家规范及使用及验收要求。
**、**过电压抑制柜图纸上型号为“******/**”,是按此型号报价还是自选品牌报价?
答复:图纸型号仅供参考。非推荐品牌的元器件,满足国家规范及使用及验收要求。
**、为保证路灯的统一性 能否提供现有校区路灯样图。
答复:投标人中标后提供样册,经业主确认后安装。
**、清单****的变压器连接电缆是*****的图纸中是*****,请问以何为准。
答复:以图纸为准。
**、***变压器连接排是*****的清单数量**.**米图纸中数量经测量约为*米。清单是中数量是否有误。
答复:已调整,详见调整后清单控制价。
**、图纸中****变压器显示是*****低压母线槽,清单中没有是否漏项?
答复:此项利用成品柜内铜牌连接。
**、为保证路灯的统一性 能否提供现有校区路灯样图。
答复:投标人中标后提供样册,经业主确认后安装。
**、定额人工费不增加是否以***元/工日基数计费人工?
答复:详见招标文件
**、请提供的《可调整价差人工和主要材料一览表》
答复:在招标文件第五章工程量清单里***页。
**、请明确本次具体招标范围此段母线槽以及末端配电柜是否在招标范围内?
答复:母线槽末端配电柜在本次招标范围,详见图纸。
**、配电房低压出线是否在本次招标范围内?若在请提供路径管网 ***图;根据现有图纸无法核算工程量。
答复:所有从配电房至配电井中低压电缆均在此次招标范围,管道或桥架不在本次招标范围内,路径详见补图。
**、配电房照明是否在本次范围内?
答复:在本次招标范围内,详见调整后清单控制价。
**、请提供路灯及配套控制柜系统图与大样图。
答复:已提供,详见招标图纸。

**、联络柜 *** 的图纸未找到,请予以提供。
答复:取消***柜。
**、图纸上标注***的分断能力为****,**** 的分断能力为****,但招标文件上对应的标注分别为****/****,应以哪个为准?


答复:以招标文件为准
**、电气图上标注 *****封闭母线位于***柜与***柜之间,但平面图显示其在**与***柜之间,两者存在差异,应以哪份图纸为准?


答复:以平面图为准
**、电气图中 ** 柜配置有 ***** 封闭母线,但平面图未作标注。请问这段母线走向是怎样的?其具体长度为多少?

答复:见**/**图
**、招标文件第七章“参考品牌表”中没有高压真空断路器的参考品牌,请明确。

答复:***、施耐德、西门子。
**、本次招标考表品牌参中母线槽参考品牌为“***、施耐德、西门子威腾电气、西朗电工 ”,其中西门子和威腾电气是两个不同的品牌,是否应为“*** 、施耐德、西门子、威腾电气、西朗电工 ”?
答复:是的
**、本次招标清单中密集型母线槽 ***** 工程量为 **.** 米,而图纸配电房平面图中 *****母线槽连接变压器 ** 和低压柜 *** ,一次系统图中 ***** 母线槽连接低压柜 *** 和 *** ,两段母线长度远低于清单工程量,请复核工程量。

答复:详见调整后清单控制价。
**、系统图中变压器与低压柜连接采用 ***** 母线槽,而清单中并未列项,请明确变压器与低压柜是采用母线槽连接还是铜排连接?

答复:此项利用成品柜内铜牌连接。
**、图纸中**变压器******至低压柜***连接方式为*****密集母线槽连接。①**变压器*******至低压柜**连接方式是铜排连接还是低压母线槽连接?请明确具体连接方式。低压系统图图纸出现了*****低压封闭母线槽,但是清单未列*****封闭母线槽?*****封闭母线槽是否在此次招标报价范围内?②清单中有两种母线槽,请问*****母线槽是用于哪里的?母线始端箱数量请复核是否有误。
答复:**变压器*******至低压柜**连接方式是铜排连接,没有*****母线槽。
**、图纸上塑壳分段能力是****,招标文件写的塑壳极限短路分段能力不低于****。请问按照哪个响应?

答复:以招标文件为准
**、图纸上框架断路器分段能力是****,招标文件上写的是进线短路分段能力不低于****.请问按照哪个响应?

答复:以招标文件为准
**、图纸低压开关柜柜型是***,出线柜的塑壳断路器是固定式的,但是图纸上写的塑壳断路器采用插拔式,带延伸手柄。请问按照哪个响应?
答复:塑壳断路器为固定式,放抽屉内,抽屉柜门外带延伸手柄。
**、品牌表里面的互感器品牌:天际星,它的全称可是浙江天际互感器?

答复:是的。
注:此补疑视同招标文件的组成部分,与招标文件具有同等法律效力,请投标人及时下载。
招标人:安徽建筑大学
地 址:安徽省合肥市蜀山区锦绣社区街道紫云路***号
联系人:冷老师
电 话:*************
招标代理机构:安徽安天利信工程管理股份有限公司
地 址:合肥市蜀山区蜀鑫路**号(创业大道与蜀鑫路西南角)
项目负责人:杨成龙
电 话:*************
****年*月**日



